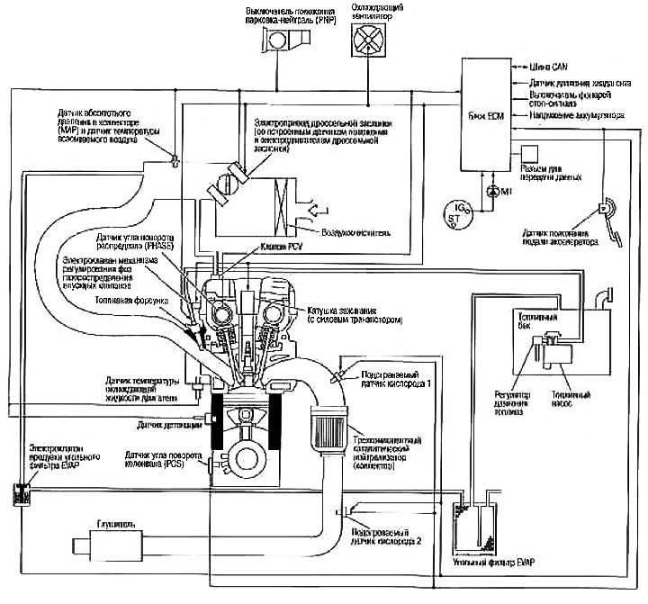
Принципиальная схема системы (Ниссан Ноут 1, Note E11, 2004-2013 ...

Принципиальная схема системы (Ниссан Ноут 1, Note E11, 2004-2013 ...