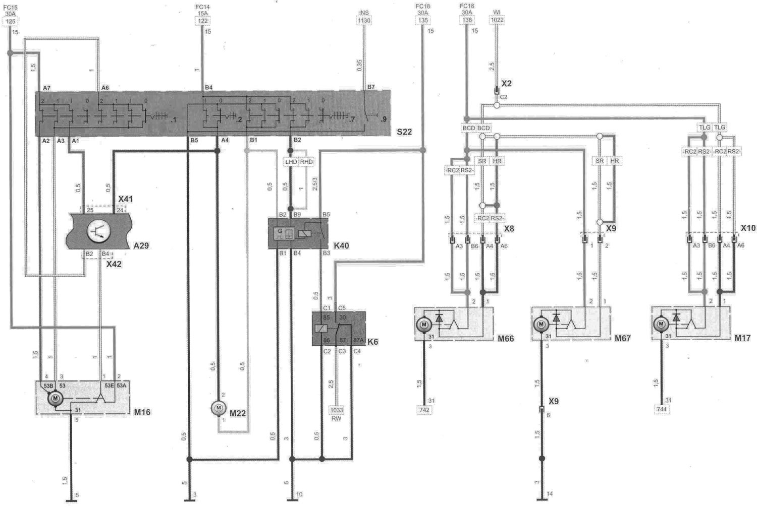
Стеклоочистители и стеклоомыватели (Опель Виваро А 2001-2014 ...

Стеклоочистители и стеклоомыватели (Опель Виваро А 2001-2014 ...